MAX17117

过期

内置开关的boost调节器,集成7通道扫描驱动器、运算放大器和LDO

MAX17117是高度集成的GOA/GIP笔记本电脑LCD屏驱动方案

产品技术资料帮助

ADI公司所提供的资料均视为准确、可靠。但本公司不为用户在应用过程中侵犯任何专利权或第三方权利承担任何责任。技术指标的修改不再另行通知。本公司既没有含蓄的允许,也不允许借用ADI公司的专利或专利权的名义。本文出现的商标和注册商标所有权分别属于相应的公司。

Viewing:

概述

  • 2.3V至5.5V输入电压范围
  • 1.2MHz电流模式升压调节器
    • 快速瞬态响应
    • 高精度基准(1%)
    • 集成16V、2A、200mΩ MOSFET
    • 高效率(> 85%)
    • 可调节的逐周期限流
  • 高性能运算放大器
    • 200mA输出短路电流
    • 40V/µs摆率
    • 16MHz、-3dB带宽
  • 低压差线性稳压器
    • 高精度输出电压(±1.0%)
  • 带扫描逻辑的高压驱动器
    • +35V至-15V输出
    • 40V最大电压摆幅
    • 栅极屏蔽控制
  • 热过载保护
  • 32引脚、5mm x 5mm、薄型QFN封装

MAX17117包含一路高性能升压型调节器、一路350mA低压差(LDO)线性稳压器、一路高速运算放大器和一路带有栅极屏蔽控制的高压电平转换扫描驱动器。该器件优化用于薄膜晶体管(TFT)液晶显示器(LCD)。

升压型DC-DC转换器为面板的源极驱动器IC提供稳定的电源电压。高达1.2MHz的开关频率允许使用超小尺寸电感和陶瓷电容。电流模式控制架构为典型的源极驱动器等脉冲负载提供快速瞬态响应。升压型调节器具有可调节软启动和可调节的逐周期限流功能。

大电流运算放大器设计用于驱动LCD背板(VCOM)。该放大器可以提供大电流输出(±200mA,典型值)、高摆率(40V/µs,典型值)、宽带(16MHz,典型值)和满摆幅输入、输出。

低压LDO线性稳压器集成0.8Ω调整管,可至少提供350mA电流。输出电压精度保持在±1%以内。

带有栅极屏蔽控制的高压电平转换扫描驱动器设计用于驱动TFT面板栅极。七路输出可以提供介于+35V (最大值)和-15V (最小值)之间的40V (最大值)摆幅,能够快速驱动容性负载。

MAX17117采用32引脚、5mm x 5mm、薄型QFN封装,最大厚度为0.8mm,适用于薄型LCD板。

应用

  • 笔记本电脑显示器

MAX17117
内置开关的boost调节器,集成7通道扫描驱动器、运算放大器和LDO
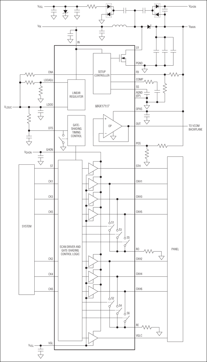
MAX17117:简化工作电路
添加至 myAnalog

将产品添加到myAnalog 的现有项目或新项目中(接收通知)。

创建新项目
提问

参考资料

了解更多
添加至 myAnalog

Add media to the Resources section of myAnalog, to an existing project or to a new project.

创建新项目

软件资源

找不到您所需的软件或驱动?

申请驱动/软件

硬件生态系统

部分模型 产品周期 描述
开关稳压器和控制器 1
MAX17100 过期 内置开关boost调节器,集成扫描驱动器、VCOM校准器和运算放大器,适用于TFT LCD面板
运算放大器 1
MAX17108 过期 10通道高压扫描驱动器和VCOM放大器,用于TFT LCD板
Modal heading
添加至 myAnalog

将产品添加到myAnalog 的现有项目或新项目中(接收通知)。

创建新项目

最新评论

需要发起讨论吗? 没有关于 MAX17117的相关讨论?是否需要发起讨论?

在EngineerZone®上发起讨论

近期浏览