概览
设计资源
评估硬件
产品型号带"Z"表示符合RoHS标准。评估此电路需要下列选中的电路板
- EVAL-CFTL-6V-PWRZ ($23.01) Wall Power Supply
- EVAL-CN0271-SDPZ ($108.28) K-Type Thermocouple Measurement System with Integrated Cold Junction Compensation
- EVAL-SDP-CB1Z ($134.00) Eval Control Board
优势和特点
- 典型温度范围为-200 C至+1200 C
- K型热电偶测量系统
- 16位ADC、低温度漂移
- 集成冷结补偿
参考资料
-
CN-0271 Software User Guide2018/10/22WIKI
-
MT-101:去耦技术2013/11/5PDF954 kB
-
MT-035:运算放大器输入、输出、单电源和轨到轨问题2013/11/5PDF115 kB
-
MT-068:差动放大器和电流检测放大器2013/3/27PDF329 kB
-
MT-036:运算放大器输出相位反转和输入过压保护2013/3/27PDF1006 kB
-
MT-031: Grounding Data Converters and Solving the Mystery of "AGND" and "DGND"2009/3/20PDF144 kB
-
CN-0271:集成冷结补偿的K型热电偶测量系统2012/6/20PDF565 kB
电路功能与优势
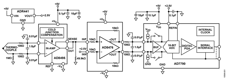
图1所示电路是一款完整的热电偶信号调理电路,带有冷结补偿功能并后接一个16位∑-△型模数转换器(ADC)。AD8495热电偶放大器为测量K型热电偶温度提供了一种简单的低成本解决方案,且包含冷结补偿功能。
AD8495中的固定增益仪表放大器可放大热电偶的小电压,以提供5 mV/°C输出。该放大器具有高共模抑制性能,能够抑制热电偶的长引线可能会拾取的共模噪声。如需额外保护,该放大器的高阻抗输入端允许轻松添加额外的滤波措施。
AD8476差分放大器提供正确的信号电平和共模电压,以驱动AD7790 16位Σ-Δ 型ADC。
该电路为热电偶信号调理和高分辨率模数转换提供了一种紧凑的低成本解决方案。

电路描述
热电偶是一种广泛用于温度测量的简单元件。它由两种异质金属的连接结组成。这些金属在一端相连,形成测量结,也称为热结。热电偶的另一端连接到与测量电子装置相连的金属线。这种连接形成了第二个结——基准结,也称为冷结。为了得出测量结的温度(TMJ),用户必须知道热电偶所产生的差分电压。用户还必须知道基准结温(TRJ)所产生的误差电压。补偿基准结温误差电压称为冷结补偿。为使输出电压精确地代表热结测量结果,电子装置必须补偿基准(冷)结温的任何变化。
该电路使用AD8495热电偶放大器,并采用单个5 V电源供电。AD8495的输出电压针对5 mV/°C校准。采用5 V单电源时,输出在大约75 mV和4.75 V之间保持线性,对应于15°C至950°C的温度范围。AD8495的输出驱动AD8476 单位增益差分放大器的同相输入端,该放大器则将单端输入转换为差分输出,用于驱动AD779016位Σ-Δ 型ADC。
AD8495输入端之前的低通差分和共模滤波器可消除RF信号,如果任由其到达AD8495,它可能会被整流,表现为温度波动。两个100Ω电阻和一个1μF电容构成一个截止频率为800Hz的差分滤波器。两个0.01nF电容构成一个截止频率为160 kHz的共模滤波器。AD8476差分放大器的输出端在信号施加于AD7790 ADC之前使用了一个类似的滤波器。
AD8495输入可保护器件不受最高超出对侧供电轨25 V的输入电压偏移的影响。例如,在该电路中,正供电轨为5 V而负供电轨接地时,器件可以安全地承受-20 V至+25 V的输入电压。基准引脚和检测引脚处的电压不得超出供电轨0.3 V以上。此特性对存在电源时序控制问题的应用特别重要,这类问题可导致信号源在施加放大器电源之前活动。
该系统的理论分辨率可根据AD8495的带宽、电压噪声密度和增益来计算得出。峰峰值(无噪声码)分辨率(单位为位)为:


AD8476是一款功耗极低的全差分精密放大器,集成了用于单位增益的薄膜激光调整型10kΩ增益电阻。它是此类应用的理想之选,因为它能够防止在AD8495上施加相对较高的阻抗负载。
AD7790是一款适合低频测量应用的低功耗、完整模拟前端,内置一个低噪声16位∑-△ADC,其中有一个可配置为缓冲或无缓冲模式的差分输入端。
测试结果
衡量该电路性能的一个重要指标是线性误差量。在-25°C至+400°C范围内,AD8495的输出精度在2°C以内。在此范围以内或以外工作时,要实现更高的精度,必须在软件中实施一种线性校正算法。CN-0271评估软件使用NIST热电电压查找表来确保15°C至950°C范围内输出误差在1°C以内。
图2将AD8495与CN-0271系统的性能进行了比较,并显示了对ADC输出进行线性化校正后的结果。有关如何在软件中实施此算法的详情,请参见AN-1087 应用笔记使AD8494/AD8495/AD8496/AD8497时的热电偶线性化。

系统的噪声性能对电路的精度也很重要。图3显示了1,000个测量样本的直方图。该数据是利用连接到EVAL-SDP-CB1Z系统演示平台(SDP-B)评估板的CN-0271评估板获得的。有关设置详情,请参见“电路评估与测试”部分。
测得的峰峰值噪声约为6 LSB (1 LSB = 4.9 V ÷ 65536 = 74.8μV),对应于0.449 mV p-p和13.4位的无噪声分辨率。

这表明转换器并未降低无噪声分辨率,因为从固定热电偶输入电压所测分辨率而得到的无噪声位数与根据AD8495的理论输出噪声而预测的无噪声位数大致相同。

有关本电路笔记的完整设计支持包, 请访问 www.analog.com/CN0271-DesignSupport
常见变化
为了测量负温度,需对基准引脚施加一个电压,以偏置0°C时的输出电压。AD8495的输出电压为:
通过将电路修改为采用双电源供电,可以测量完整的K型热电偶范围−200°C至+1250°C。AD8495采用单电源供电时,测量低于环境温度的温度时会得到非线性结果,因为输出开始发生饱和,接近于供电轨。要在较低温度条件下保持精度不变,请使用双电源,或者通过对基准引脚施加合适的偏移电压对输出进行电平转换。
AD8494针对J型热电偶进行了校准。AD8494和AD8495针对0°C和50°C之间的基准结进行了优化。
AD8496 (J型)和AD8497(K型)针对25°C和100°C之间的基准结进行了优化。
经验证,该电路能够稳定地工作,并具有良好的精度。
电路评估与测试
本电路使用EVAL-CN0271-SDPZ电路板和系统演示平台(SDP-B)控制器板(EVAL-SDP-CB1Z)。这两片板具有120引脚的对接连接器,可以快速完成设置并评估电路性能。EVAL-CN0271-SDPZ包含要评估的电路,如本电路笔记所述;SDP-B控制器板与CN-0271评估软件一起使用,可从EVAL-CN0271-SDPZ电路板中获取数据。
设备要求需要以下设备
- 带USB端口的Windows® XP、Windows Vista®(32位)或Windows® 7(32位)PC
- EVAL-CN0271-SDPZ电路评估板
- SDP-B控制器板 (EVAL-SDP-CB1Z) 或SDP-S控制器板(EVAL-SDP-CS1Z)
- CN-0271 SDP评估软件
- 6 V电源 (EVAL-CFTL-6V-PWRZ)或同等直流电源
开始使用
将 CN-0271 评估软件光盘放进PC的光盘驱动器,加载评估软件。打开我的电脑,找到包含评估软件的驱动器。
功能框图
电路框图参见本电路笔记的图1,电路原理图参见EVALCN0271-SDPZ-SCH-RevA.pdf文件。此文件位于 CN-0271 设计支持包中。
设置
将 EVAL-CN0271-SDPZ电路板上的120引脚连接器连接到SDP-B控制器板 (EVAL-SDP-CB1Z)上的CON A连接器。使用尼龙五金配件,通过120引脚连接器两端的孔牢牢固定这两片板。
在断电情况下,将EVAL-CFTL-6V-PWRZ插头连接到板上标有J5的管式连接器。如果没有,则将+6V和GND引脚连接到板上提供的两个J4引脚螺丝。此外,将SDP-B板附带的USB电缆连接到PC上的USB端口。
然后,将一个K型热电偶连接器连接到板上的J1,另一端连接到测试设备。
测试
启动评估软件,并通过USB电缆将PC连接到SDP-B板上的微型USB连接器。一旦USB通信建立,就可以使用SDP-B板来发送、接收和捕捉来自 EVAL-CN0271-SDPZ 板的串行数 据。
图4显示了CN-0271 SDP-B评估软件界面的屏幕截图,图5则显示了EVAL-CN0271-SDPZ评估板和SDP-B板的照片。有关SDP-B板的信息,请参阅UG-277用户指南。



