概览
设计资源
评估硬件
产品型号带"Z"表示符合RoHS标准。评估此电路需要下列选中的电路板
- EVAL-ADAS3022EDZ ($116.52) Complete 5 V, Single-Supply, 8-Channel Multiplexed Data Acquisition System with PGIA for Industrial Signal Levels
- EVAL-CED1Z ($337.04) Eval Control Board
优势和特点
- 单芯片上的完整8通道16位DAS
- 最高为+/-10 V的工业信号电平
- 单电源
产品类别
领域和技术
所用产品
参考资料
-
数据转换手册2013/5/28
-
MT-101:去耦技术2013/11/5PDF954 kB
-
MT-035:运算放大器输入、输出、单电源和轨到轨问题2013/11/5PDF115 kB
-
MT-031: Grounding Data Converters and Solving the Mystery of "AGND" and "DGND"2009/3/20PDF144 kB
-
MT-021:ADC架构II:逐次逼近型ADC2009/3/20PDF3799 kB
-
CN0201:完整的5 V单电源8通道多路复用数据采集系统,集成用于工业级信号的PGIA2012/11/6PDF263 kB
电路功能与优势
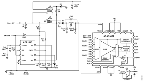
图1所示电路是一款高度集成、16位、1 MSPS、多路复用、8通道、灵活的数字采集系统(DAS),集成可编程增益仪表放大器(PGIA),能够处理全范围工业级信号。

+5 V单电源为电路供电,高效率、低纹波升压转换器产生±15 V电压,可处理最高±24.576 V的差分输入信号(±2 LSB INL最大值、±0.5 LSB DNL典型值)。对于高精度应用,这款紧凑、经济型电路可以提供高精度和低噪声性能。
基于逐次逼近寄存器(SAR)的数据采集系统集成真正的高阻抗差分输入缓冲器,因此无需额外缓冲;缓冲通常用来减少基于容性数模转换器(DAC)的SAR模数转换器(ADC)产生的反冲。此外,该电路具有高共模抑制,无需外部仪表放大器;而通常存在共模信号的应用中需要用到仪表放大器。
ADAS3022是完整的16位、1 MSPS数据采集系统,集成如下器件:一个8通道、低泄漏多路复用器;一个具有高共模抑制的可编程增益仪表放大器级;一个精密低漂移4.096 V基准电压源;一个基准电压缓冲器;以及一个高性能、无延迟、16位SAR ADC。ADAS3022在每个转换周期结束时降低功耗,因此,工作电流和功耗与吞吐率成线性比例关系,使其成为低采样速率电池供电应用的理想选择。
ADAS3022 集成8路输入和1路COM输入;该COM输入可配置为8路单端通道、参考同一基准电压的8路通道、4路差分通道或单端和差分通道的不同组合。
图1所示电路中,经ADR434运算放大器缓冲后的AD8031低噪声基准电压源提供参考电压。 AD8031 能够以快速恢复的方式驱动动态负载,因此非常适合用作参考缓冲器。
ADP1613是一款DC-DC升压转换器,集成电源开关,在不影响 ADAS3022 性能的情况下为ADAS3022提供片内输入多路复用器以及可编程增益仪表放大器所需的±15 V高压电源。
本电路采用 ADAS3022、 ADP1613、ADR434和AD8031精密器件的组合,可同时提供高精度和低噪声性能。
电路描述
ADAS3022 是一款单芯片上完整的DAS,能够以最高1 MSPS的速率进行转换,并接受最高±24.576V的差分模拟输入信号。该器件需使用高压双极性电源:±15 V(VDDH和VSSH)、+5 V(AVDD和DVDD)、以及+1.8 V至+5 V (VIO)。
ADAS3022无需使用标准解决方案中的信号缓冲、电平转换、放大、噪声抑制以及其它模拟信号调理,简化了精密16位、1 MSPS DAS的设计难题。此外,ADAS3022以更高的数据速率、更小的尺寸、更快的产品上市时间、以及更低的价格,提供更佳的时序和噪声性能。
ADAS3022内部集成PGIA,可设置增益为0.16、0.2、0.4、0.8、1.6、3.2和6.4,并且它能够处理的全差分输入范围分别为±24.576 V、±20.48 V、±10.24 V、±5.12 V、±2.56 V、±1.28 V和±0.64 V。输入范围参考内部4.096 V基准电压源。
相对于COM引脚上的输入电压,它可测量伪差分、单极性和双极性的输入范围。
图1所示电路中,外部基准电压由4.096V ADR434提供。ADR434具有高精度、低功耗(工作电流为800μA)、低噪声、±0.12%最大初始误差以及出色的温度稳定性等特性。无论在具有高带宽要求的电池供电系统中,还是元件密度高且要求较低功耗的高速系统中,用于缓冲外部基准电压的AD8032低功耗运算放大器都是理想的选择。
ADAS3022 数字接口由异步输入(CNV、RESET、PD和BUSY)以及兼容SPI、FPGA或DSP用于回读转换结果回读和编程配置寄存器的4线式串行接口CS、SDO、SCK和DIN)组成。
ADP1613 电源设计
ADP1613用作单端初级原边电感(SEPIC) Cuk转换器,是 ADAS3022 在外部5 V电源供电情况下,为其提供20 mA时所需±15 V高压电源以及最大值为3 mV的低输出纹波的理想选择。本应用中,ADP1613的开关频率为1.3 MHz。如图2所示,ADP1613尽可能地减少了外部元器件数目,并且具有超过86%的效率,因此它能满足ADAS3022的规格要求。在该拓扑中使用低成本ADP1613的最大优势,是它在两条供电轨之间的出色跟踪能力,同时使用现成的耦合电感可产生±15 V电压。

图1所示电路采用ADP161x SEPIC-Cuk可下载设计工具中的下列输入进行设计,ADIsimPower提供该设计工具:
- VINMIN = 4.75 V
- VINMAX = 4.99 V
- VOUT = 15 V
- VRIPPLE = 0.02%
- 环境温度 = 55°C
- 针对最低成本优化
- 外部滤波器选项
注意, ADP1613的SW引脚上的最大电压为:VIN + VOUT = 20 V,低于其21 V的绝对最大电压规格。针对大于等于5 V的输入电压,设计工具建议使用由SW引脚驱动的串接N沟道MOSFET。由于具有1 V的安全裕量,对于最高5.25 V输入、15 V输出而言,该电路无需使用FET。因此,设计工具中所用输入电压设为4.99 V。可在 CN0201-设计支持包中找到ADP1613 SEPIC-Cuk转换器的设计结果。
动态性能
图3表示存在交流输入信号的情况下, ADAS3022 的典型动态性能。试验中,分别采用线性±15 V台式电源和 ADP1613评估板的±15 V输出驱动ADAS3022,未观察到有交流或直流性能的差异。
电路评估与测试
该电路使用ADI的ADP1613评估板、EVAL-ADAS3022EDZ评估板以EVAL-CED1Z转换器评估和开发板测试,连接方式见图4。7 V壁式电源连接至 EVAL-CED1Z外部5 V电源连接至 ADP1613 评估板。
EVAL-ADAS3022EDZ是一款用户评估板,用以简化16位ADAS3022完整DAS的独立性能和功能测试。

EVAL-CED1Z板是一种使用ADI精密转换器的系统评估、演示和开发平台。它提供转换器和PC之间所需的通信,编程或控制器件,通过USB线收发数据。
设备要求
需要使用以下设备:
- ADAS电路评估板和软件 ( EVAL-ADAS3022EDZ)
- 转换器评估和开发板( EVAL-CED1Z)
- ADP1613提供的ADP1613评估板
- Audio Precision SYS-2702
- PC/笔记本电脑(Windows 32位或64位)
- USB 接口电缆(1)和AP电缆(1)
- 7V/2 A直流壁式电源,为EVAL-CED1Z板供电
- 5 V/100 mA直流电源,为 ADP1613 评估板供电。
功能框图
测试设置的功能框图如图4所示。ADP1613 评估板由外部+5 V电源驱动,产生ADAS3022板所需的±15 V电压。7V直流壁式电源为EVAL-CED1Z板供电。EVAL-CED1Z板上的稳压器提供ADAS3022板所需的5V电源。运行交流测试时,采用Audio Precision SYS-2702产生低失真输入信号。
软件安装
ADAS3022评估套件包括一张光盘,其中含有自安装软件。该软件兼容Windows XP和Windows 7(32位和64位)。如果安装文件未自动运行,可以运行光盘中的setup.exe文件。
若要安装软件,执行下列步骤:
- 请先安装评估软件,再将ADAS3022评估板和EVAL-CED1Z板连接到PC的USB端口,确保PC能够正确识别评估系统。
- 光盘文件安装完毕后,将EVAL-CED1Z板连接到ADAS3022评估板,然后按照UG-484 的“电源”部分所述为EVAL-CED1Z接通电源,然后利用附送的电缆连接到PC的USB端口。
- 检测到评估系统后,确认出现的所有对话框。这样就完成了安装。
如前文图3中所示,该软件可采集并处理FFT数据。请参考UG-484用户指南,获取有关EVAL-ADAS3022EDZ测试设置的完整信息。
欲详细了解参数定义以及如何计算信噪比(SNR)、总谐波失真(THD)和信纳比(SINAD),请参阅ADAS3022数据手册中的“术语”部分和以下文献:数据转换手册第5章“测试数据转换器”,ADI公司。


