概览
参考资料
-
CN0343 Ultrasonic Distance Measurement User Guide2018/10/16WIKI
-
CN0343:超声测距2015/8/7PDF493 K
电路功能与优势
图1所示电路是一种完全自足的距离传感器,利用一个超声发射器、灵敏的模拟接收器配合一个精密模拟微控制器实现距离测量。与基于PLL的复杂接收器不同,图1所示传感器采用一种灵敏的窗口比较器电路,由此更大限度降低占用空间和成本。
其有效范围大致为50厘米至10米,分辨率为2厘米左右。温度补偿由微控制器中集成的温度传感器和ADC提供。
在工业应用中,距离测量是一种常见的要求,比如,检测液位或固体间距离。在污水净化、化学处理等应用中,工业液体往往具有腐蚀性,或者含有固体或残渣。因此,超声技术具有明显的优势,因为传感器无需直接接触液体或物体,这不同于浮式传感器
对于粘稠液体或泡沫水的液位检测,超声液位传感器优于电容式、舌簧式或浮式传感器。在粉尘或腐蚀严重的环境中,超声传感器是理想选择。

电路描述
超声测量理论
图2所示为一种典型的超声距离测量系统。利用发送声音与接收声音之间的时间t来测量距离d:

其中,CAIR为音速。
在干燥空气中,音速约为

其中,T 为温度,单位为 °C.
25°C时,CAIR = 346.13 m/s。超声距离测量必须进行温度补偿才能产生精确的结果,因为对于每1°C温度测量误差,速度变化造成的距离测量误差约为距离的0.18%。
媒介的声阻抗Z定义为


当声音接触到媒介时,反射量由反射系数R定义:

其中:
Z1 为空气的声阻抗。
Z2 为媒介的声阻抗。
液体或固体的声阻抗远远高于空气声阻抗,因此,R ~ 1,大部分声音都会被反射。
在典型的系统中,首先驱动超声发射器,然后以发射器的谐振频率发射一个短脉冲。然后,接收器监听回声。探测到回声时,处理器测量时间间隔,并计算距离。
在脉冲发射过程中,必须禁用接收器,直到脉冲衰减为止。这一时间称为消隐时间,可防止发射器对接收器造成影响。系统可以测量的最小距离dMIN取决于消隐时间长度tBLANK。

系统可以测量的最大距离取决于接收器电路的灵敏度。系统的分辨率取决于定时器的分辨率。
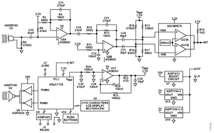
电路工作原理
超声陶瓷发射器是由Pro-Wave电子公司制造的400ST160。最大驱动电压为20 V rms (57 V p-p),谐振频率为40 kHz。发射器由ADP3629 双通道MOSFET驱动器驱动,后者连接到18 V ADP1613 升压电源。这将产生一个36 V p-p差分驱动信号。ADP3629 由ADuC7126 精密模拟微控制器的PWM0和PWM1输出驱动。当PWM输出被禁用时,输出为高电平,结果使ADP3629 强制输出到地。
当用40 kHz脉冲序列驱动陶瓷发射器时,将以40 kHz的自谐振频率产生一个声波。当40 kHz驱动信号消失时,发射器停止谐振大约需要1 ms的时间。这就要求消隐间隔为2 ms左右,以防止接收器误触发。
ADuC7126 精密模拟微控制器搭载ARM7TDMI内核,126 kB 闪存和32 kB SRAM。ADuC7126 也含有片上精密模拟外设,包括12位ADC、温度传感器、基准电压源和12位DAC。对ADuC7126编程可控制时序功能和读数功能,并执行温度补偿。发射信号与接收信号之间的时间通过工作时钟频率为41 MHz的ADuC7126 内部定时器来确定。 .
接收器包括一个Pro-Wave 400SR160接收器,其后是一个双级放大器和一个窗口比较器。整个电路充当一个40 kHz带通滤波器,其中,C10/R6、C16/R10、C30/R15||R17和C31/R16||R18为高通部分,U8A (C13/R4)和U8B (C21/R12)为低通部分。每级均针对40 kHz的−3 dB带宽而调谐过。每级在40 kHz时算出的增益如下:
- C10/R6, HPF: 0.696
- U8A, LPF: 20.4
- C16/R10, HPF: 0.691
- U8B, LPF: −19.4
- C30/R15||R17: 0.694, C31/R16||R18: 0.701
40 kHz时,从接收器传感器到比较器级输入端的总增益为上述值之积,约为132或42.4 dB。
U8B增益级的输出驱动一个配置为窗口比较器的ADCMP670双通道比较器。用于设定窗口电压上下限的偏置电压由分频器R15/R17和R16/R18决定。+INA和−INB下的标称窗口电压分别为427.1 mV和371.4 mV。相应的窗口宽度为55.7 mV。窗口的阈值电压由ADCMP670的400 mV内部基准电压设定。当比较器输入信号在任一方向超过窗口阈值时,输出INT信号变低。任一方向若发生25 mV的变化,将触发INT,相当于约25 mV/132 = 189 μV的输入变化。
电路工作方式如下:
- 微处理器使能中断输入。
- 生成40 kHz PWM传输脉冲序列。
- 接收器检测到传输,INT变低。
- ADuC7126 内部定时器捕捉到中断时间。
- 发射脉冲停止。
- 中断输入在2 ms的消隐周期内禁用。
- 中断输入使能。
- 检测到回声信号时,INT变低。
- 定时器捕捉到中断时间。
- 用中断时间差计算距离
- 用片内ADC对内部温度传感器的输出进行数字化,实施温度补偿。
- 结果显示在液晶显示屏上。
来自窗口比较器的中断信号不会由微处理器处理,但由ADuC7126内部定时器捕捉。这样可更大限度地减少软件延迟,而且41.77 MHz定时器可提供23.9 ns的分辨率。
ADuC7126 有一个经过校准的片内温度传感器和12位ADC,可以用于温度补偿。另外,ADuC7126有一个由AD8541 缓冲的片内高精度基准电压源,用于生成高精度窗口比较器阈值电压和AD8692增益级的共模电压。
窗口比较器设计
有些超声接收器利用由可变增益放大器(VGA)驱动的PLL来检测回声,图1所示接收器则用一个高增益双级放大器和一个窗口比较器,把40 kHz正弦发射信号以及随后接收到回声信号转换成数字中断。
ADCMP670是一款精密双通道比较器,搭载一个400 mV基准电压源,有一个反相输入和一个同相输入,适合用作窗口比较器。窗口比较器为回声信号的上升沿和下降产生中断。
在25°C的标准大气中,空气中的40 kHz超声波长为

如果40 kHz回声探测误差为1周期,则相应的距离误差约为8.65 mm/2 = 4.32 mm。
选择正确的阈值电压对于电路的正常运行至关重要。如果窗口电压差太大,则灵敏度下降。另一方面,如果窗口电压太小,则电路可能因噪声产生错误中断。
ADCMP670双通道比较器(3.3 V电源;0°C至+70°C)的+INA阈值必须大于409 mV,−INB阈值必须小于383.5 mV。在最差条件下,如果不能满足这些条件,则窗口比较器将无法正常工作。
因此,在选择+INA和−INB偏置电压和对应的分频器电阻R15、R16、R17、R18时必须考虑下列因素:
- ADuC7126 2.5 V基准电压源的初始精度(2.5 V ±5 mV)和温度变化(15 ppm/°C)
- AD8541在温度范围内的最大失调电压(7 mV)
- 偏置电阻R15、R16、R17、R18的初始容差(1%)和温度系数(100 ppm/°C)。
假设温度范围为25°C±50°C,则最低和最高基准电压为:

为了防止窗口比较器出现杂散触发问题,ADCMP670输入偏置电压必须符合下列条件:

为了降低系统成本,R15、R16、R17、R18要选择1%、100 ppm/°C的E24型电阻。
在50°C的温度范围内,1%的电阻值还可以变化0.5%。因此,R15:R17和R16:R18两个比值可能比最差条件下的标称值高或低3%。
对于ADCMP670的V+INA引脚:

对于ADCMP670的V−INB引脚:

假设电阻和基准电压均为标称值,V+INA = 427.1 mV,V−INB = 371.4 mV,则窗口电压约为55.7 mV。
选择C30和C31的值时,需使它们分别与R15||R17和R16||R18形成40 kHz高通滤波器。
基准电压缓冲器电路
ADuC7126的基准输出只拥有5 µA的驱动能力,因此必须进行缓冲才能用在电路中。选择AD8541的原因在于功耗低(45 µA),并且支持单电源供电。
AD8541驱动一个用于存储电荷和抵制瞬变的10 µF大去耦电容。因此,必须正确补偿运算放大器以维持稳定性。在驱动容性负载时,多数轨到轨输出运算放大器都要求进行某种补偿,因为其输出级的阻抗一般高于传统的发射极跟随器级或源跟随器级。
电路中使用的补偿网络由R13、R14和C29构成。关于选择正确器件值的方法详见下列参考资料:运算放大器驱动容性负载(应用工程师问答——25),《模拟对话》31-2,ADI公司 和 避免因容性负载而出现不稳定的实用技术(应用工程师问答——32),《模拟对话》38-2,ADI公司。
电源电路
图1中的电路采用+6 V外部单电源或壁式电源适配器供电。5 V和3.3 V电源分别在ADP7104-5和ADP7104-3.3 LDO的基础上开发而来。
ADP3629超声发射器驱动器需要的18 V电源由图3所示ADP1613升压电路提供。该设计基于可下载的ADP161x升压稳压器设计工具,该工具是ADIsimPower提供的多种实用电源管理设计工具之一。

印刷电路板(PCB)布局考量
受ADuC7126 的时钟速率以及接收器电路高灵敏度的影响,必须采用优秀的PCB布局、接地和去耦技术。有关接地和去耦的详细情况,请参阅指南MT-031和指南MT-101。 .
有关EVAL-CN0343-EB1Z 评估板的完整原理图、布局文件、Gerber文件和物料清单可在CN0343设计支持包中找到。


图5. LCD读数示例软件操作
EVAL-CN0343-EB1Z 预加载了进行距离测量需要的代码。代码在CN0343设计支持包的CN0343-SourceCode.zip中,网址:https://www.analog.com/CN0343-DesignSupport。
用户界面由6个按键构成,如图4所示。
这些按钮的默认功能如下:
S1: 上
S2: 左
S3: 右
S6: 下
S4: 确定
S5: 取消
A上电后,液晶显示屏会显示欢迎画面,约持续3秒:
ADI公司
EVAL-CN0343-EB1Z
在欢迎画面以后,电路进入工作模式,显示主页画面,其中显示目标距离和温度。显示的温度是ADuC7126测量的温度。针对测得的温度对距离测量值进行校正。
距离: X.XXX m
温度: YY.Y°C
按确定键,使处理器进入菜单状态。上、下、左和右四个键各自显示不同的菜单项,分别为“校准温度”(Calibrate Temperature)、“RS-485接口波特率”(RS-485 Interface Baud Rate)和“RS-485接口地址”(RS-485 Interface Address)。
要显示需要的菜单项,比如“校准温度”:
校准
温度?
按确定键,将显示下列内容:
传感器: XX.X°C
设为: YY.Y°C
设定温度值(最高±50°C)通过下列方式设置:用左和右键选择数字,然后用上和下键加大或减小该数字。对各温度数重复此过程。
通过设定温度功能,用户可以对ADuC7126内部传感器测量到的温度值进行补偿,使其与实际测得的空气温度保持一致,以提高测量精度。
输入所需温度偏移量以后,按 确定 键.
注意,随时 取消键都可取消当前操作,并返回上一屏幕
RS-485波特率设置范围为75 Hz至250 kHz,RS-485地址范围为1至255。
默认系统设置为:温度偏移量:0°C;RS-485波特率:115200;RS-485地址:1。
有关ADuC7176实际源代码的更多信息可在CN0343设计支持包中找到,网址:https://www.analog.com/CN0343-DesignSupport。
常见变化
尽管ADP3629的最大驱动电压为18 V,通过使用较高的驱动电压和电压更高的模拟开关(如ADG5436),也可实现更大的发射器声级。对于20 V以上的输出电压,可以改装ADP1613升压电路,添加一个外部MOSFET开关,详见可下载的ADP161x升压稳压器设计工具,,该工具是ADIsimPower提供的多种实用电源管理设计工具之一。
电路评估与测试
该电路采用EVAL-CN0343-EB1Z电路板。
设备要求
需要以下设备:
- EVAL-CN0343-EB1Z电路板
- 6 V电源或壁式电源适配器(EVAL-CFTL-6V-PWRZ)
- CN0343源代码:http://www.analog.com/CN0343-DesignSupport
设置
把6 V电源(EVAL-CFTL-6V-PWRZ)连接到EVAL-CN0343-EB1Z电路板J1。
连接EVAL-CFTL-6V-PWRZ以打开电源,把EVAL-CN0343-EB1Z板放在目标前方,距离为50厘米至10米,确保超声传感器U3和U4面对目标。目标的表面必须较大、光滑且不吸声。
确保在传感器约60的圆锥角范围内无物体。目标表面必须与传感器垂直。
要在独立模式下使用EVAL-CN0343-EB1Z,只需连接电源即可。要在网络模式下使用评估板,把带RS-485接口的PC连接到J2。引脚1(靠近J1)为信号B,引脚2为GND,引脚3为信号A。
把EVAL-CN0343-EB1Z和PC设为相同的RS-485波特率以后,用PC发送查询xxx\r\n,其中,命令xxx为CN0343十进制地址,\r\n为回车符。CN0343以地址、温度和距离信息回复该命令。
针对原型开发的连接
根据设计,EVAL-CN0343-EB1Z需用EVAL-CFTL-6V-PWRZ 6 V壁式电源适配器电源供电。在独立工作模式中,只需要连接电源。
在网络模式下,带RS-485接口的任意器件都可从EVAL-CN0343-EB1Z读取结果。允许的最大数字地址为255。
图6所示为典型的PC连接示意图,其中采用的是RS-485至RS-232适配器。


