概要
設計リソース
評価用ボード
型番に"Z"が付いているものは、RoHS対応製品です。 本回路の評価には以下の評価用ボードが必要です。
- EVAL-CFTL-6V-PWRZ ($20.01) Wall Power Supply for Eval Board
- EVAL-CN0240-SDPZ ($76.51) Bidirectional Isolated High-Side Current Sense with 270 V Common-Mode Rejection
- EVAL-SDP-CB1Z ($116.52) Eval Control Board
デバイス・ドライバ
コンポーネントのデジタル・インターフェースとを介して通信するために使用されるCコードやFPGAコードなどのソフトウェアです。
AD7780 IIO Low Power Sigma-Delta ADC GitHub Linux Driver Source Code
機能と利点
- 最大±270VのDC電圧
- デジタル制御のための絶縁型電源を作成
- 1%未満の直線性誤差でモニタ
- ガルバニック絶縁 保護用プロテクタ
製品カテゴリ
マーケット & テクノロジー
使用されている製品
参考資料
-
NEW
AN-0971:isoPower デバイスでの EMI 放射制御についての推奨事項2020/07/03
-
AN-825: iCoupler®アイソレーション製品での電源の考慮事項 (Rev. 0)2006/11/01PDF340 kB
-
CN0240 Evaluation Board Guide2018/10/22WIKI
-
MT-101: Decoupling Techniques2015/02/14PDF954 kB
-
MT-023: ADC Architectures IV: Sigma-Delta ADC Advanced Concepts and Applications2015/02/14PDF936 kB
-
MT-022: ADC Architectures III: Sigma-Delta ADC Basics2015/02/14PDF289 kB
-
MT-031: データ・コンバータのグラウンディングと、「AGND」および「DGND」に関する疑問の解消2009/03/20PDF144 kB
-
CN-0240: 270V の同相除去を行う双方向絶縁型ハイサイド電流検出2012/06/13PDF400 K
-
スイッチとマルチプレクサの高精度トレーニング・シリーズ2021/04/08シリーズ
回路機能とその特長
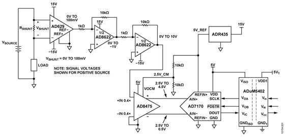
図1に示す回路は、最大±270VのDC電圧源から双方向に流れる電流を1%未満の直線性誤差でモニタします。外部回路のシャント抵抗を通じて負荷電流が流れます。シャント抵抗は最大負荷電流のときにシャント電圧が約100mVになるように選択されています。
AD629アンプは小さな差動入力電圧の高精度な測定とバッファ(G = 1)を行い、最大270Vという大きな同相電圧を除去します。
デュアル・アンプのAD8622を使ってAD629の出力を100倍に増幅します。AD8475減衰アンプは、AD7170シグマ・デルタADCのアナログ入力電圧範囲を満たすように、信号の減衰(G = 0.4)とシングルエンドから差動への変換、および信号のレベル・シフトを行います。
ADuM5402クワッド・チャンネル・アイソレータによって電気的な絶縁が行われます。これは後段の回路を高い同相電圧から保護するためだけでなく、絶縁するためでもあります。出力データの絶縁に加えて、ADuM5402デジタル・アイソレータは絶縁された+5.0Vを回路に供給することもできます。
AD7170からの測定結果は、シンプルな2線SPI互換シリアル・インターフェースからデジタル・コードとして出力されます。
これらの部品の組合せにより、少ない部品点数、低コスト、低消費電力で、正と負の高電圧電源レールの高精度な電流検出ソリューションを実現します。

回路説明
この回路は、最大負荷電流 IMAXでフルスケール・シャント電圧が100mVになるように設計されています。したがって、シャント抵抗の値はRSHUNT = (100 mV)/(IMAX)になります。
図2に示すAD629は、±500Vまでのトランジェントから保護し、最大±270Vの連続同相信号を許容する内部薄膜抵抗を使って設計されたディファレンス・アンプです。REF(+) とREF(−) を接地した場合、+IN端子の信号は1/20に減衰します。次にこの信号は20のノイズ・ゲインによって増幅され、出力に元の振幅が再生されます。

CMRRは、AD629Aでは最小77dB(500Hz)、AD629Bでは最小86dB(500Hz)です。
所定の同相除去比を維持するため、満たすべきいくつかの重要な条件があります。まず、デバイスがこれらの同相信号を除去する能力は図3に示すように電源電圧によって決まることです。十分な電圧の両電源を実装しないと、同相除去比は低下します。

次に、AD629は値の揃った内部薄膜抵抗を使ったユニティ・ゲイン・モードのみで動作させる必要があります。外付け抵抗でゲインを変更すると、不整合誤差により同相除去比は低下します。
AD8622は、主に対象となる信号の増幅に使用される低消費電力で高精度のCMOSデュアル・レールtoレール出力オペアンプです。
ゲインが–10の2つの反転ゲイン段をカスケード接続することにより、AD629の100mVのフルスケール出力が100倍に増幅されて10Vのフルスケール信号になります。これらは電流の方向に応じて正と負のいずれの値にもなり得ます。
AD8622は両電源で動作するので、双方向の入力電流測定で必要なように、入力信号も出力信号もグラウンドの上下に振幅することができます。
デジタル・ワードへの変換の前のシグナル・チェーンの最終段で、AD8622の出力電圧はADCのアナログ入力電圧範囲に合うように調整されます。
図4に示すAD8475(減衰アンプ)では2つの減衰係数(0.4と0.8)を選択できます。さらに、信号は差動に変換され、出力の同相電圧はVOCMピンの電圧によって決まります。5V単電源では、アナログ入力電圧範囲は±12.5Vです(シングルエンド入力の場合)。

図1に示されているように、出力同相電圧はADR435の5Vのリファレンス出力で駆動される抵抗分割器によって2.5Vに設定されます。
システムの主なノイズ源はAD629の0.1Hz~10Hzの帯域幅での出力ノイズ15μV p-pです。100mVのフルスケール信号では、これは次のノイズフリー・コード分解能に相当します。
ノイズフリー・コード分解能=

AD8622の入力ノイズはわずか0.2μV p-pで、AD629と比べて無視できる値です。AD8475の出力ノイズは2.5μV p-pで、これもフルスケール信号レベルが4V p-pの観点では無視できる値です。
AD7170の電源電圧はADuM5402クワッド・アイソレータの絶縁された電源出力(+5.0 VISO)から供給されることに注意してください。
AD7170のリファレンス電圧はADR435高精度XFET®リファレンスから供給されます。ADR435の初期精度は±0.12%(Aグレード)、標準温度係数は2ppm/℃です。ADR435は動作範囲が広く(7.0V~18.0V)、電源に+15.0Vレールを使用しています。
AD7170のVDDとREFIN(+)の両方を5.0V電源で動作させることは可能ですが、別々のリファレンスを使用することによって高い精度が得られます。
AD7170 ADCの入力電圧はオフセット・バイナリ・コードに変換されて出力されます。ADuM5402はDOUTデータ出力、SCLK入力、およびPDRST入力を絶縁します。このアイソレータは必須ではありませんが、フォルト状態が生じた場合に高い同相電圧から後段のデジタル回路を保護するために推奨します。
出力されたデジタル・コードは、SDPハードウェア・ボードを介してLabVIEWソフトウェアを使用してPCで処理します。
LabVIEWで記録したADCの実際の出力コードと完全なシステムに基づいて計算した理想コードとの比較を図5に示します。この図は、全入力電圧範囲(−100mV~+100mV)にわたって、回路がエンド・ポイントで0.5%未満の直線性誤差を実現していることを示しています。また必要に応じて、ソフトウェア・キャリブレーションを使用してオフセット誤差とゲイン誤差を除去することができます。

PCBのレイアウトに関する検討事項
高精度が必要な回路では、ボード上の電源とグラウンド・リターンのレイアウトを慎重に検討することが重要です。PCBはデジタル部分とアナログ部分をできるだけ隔離します。このPCBは、面積の大きなグラウンド・プレーン層とパワー・プレーン・ポリゴンを積層し4層構成にしました。レイアウトとグラウンディングの詳しい説明についてMT-031チュートリアル 、デカップリング技術の情報については MT-101チュートリアル(英語版)を参照してください。
適切にノイズを抑え、リップルを下げるため、AD7170とADuM5402への電源は10μFと0.1μFのコンデンサでデカップリングする必要があります。これらのコンデンサはできるだけデバイスの近くに配置し、0.1μFコンデンサには低ESR値のものを使用する必要があります。全ての高周波デカップリングにはセラミック・コンデンサを推奨します。
ADuM5402の1次側と2次側の間のアイソレーション・ギャップを検討する際には注意が必要です。EVAL-CN0240-SDPZボードでは、トップ層の全てのポリゴンや部品を後方へ下げ、ADuM5402のピンに揃えることにより、この距離を最大化しています。
電源ラインはトレース幅をできるだけ大きくして低インピーダンス経路を与え、電源ラインのグリッチの影響を減らします。クロックとその他の高速スイッチング・デジタル信号は、デジタル・グラウンドを使ってボード上の他の部分からシールドする必要があります。
この回路ノートに関する設計サポート・パッケージ(回路図とボード・レイアウトを含む)は、www.analog.com/CN0240-DesignSupportで入手できます。
バリエーション回路
正電源と負電源のハイサイド電流検出に利用可能ないくつかのソリューションがあります。電流検出アンプ、ディファレンス・アンプ、またはこの組み合わせを使用したICソリューションが利用可能です。回路ノート CN0100、CN0188、CN0218に記載された回路を参照してください。
「High-Side Current Sensing: Difference Amplifier vs. Current Sense Amplifier,” Analog Dialogue, January 2008」には電流検出アンプとディファレンス・アンプの使い方が記載されています。この記事はwww.analog.com/HighSide_CurrentSensingで入手できます。
以下のアナログ・デバイセズの製品へのURLのリンクは電流検出の問題の解決に役立ちます。
電流検出アンプ: www.analog.com/jp/CurrentSenseAmps
ディファレンス・アンプ: www.analog.com/jp/DifferenceAmps
計装アンプ: www.analog.com/InstrumentationAmps
回路の評価とテスト
警告! 高電圧に注意。この回路には致死的な電圧が現れる可能性があります。高電圧回路を扱う資格を持ち、熟練した専門家でない限り、この回路やボード・アセンブリの操作、評価、テストをしてはなりません。回路構成と高電圧回路で作業するために要求される全ての予防措置を熟知してから、電源を投入する必要があります。
この回路は、EVAL-CN0240-SDPZ回路ボードとEVAL-SDP-CB1Zシステム・デモンストレーション・プラットフォーム(SDP)評価ボードを使用します。この2つのボードは120ピンのコネクタを備えており、評価システムのセットアップと回路の性能評価を簡単に行うことができます。The EVAL-CN0240-SDPZボードは、この回路ノートで説明したような評価ができる回路を備えています。SDP評価ボードはCN0240評価用ソフトウェアとともに使用し、EVAL-CN0240-SDPZ回路ボードからADCデータを取り込みます。
必要な装置
- USBポート付きPCおよびWindows® XP、Windows Vista®(32ビット)またはWindows® 7(32ビット)
- EVAL-CN0240-SDPZ回路評価ボード
- EVAL-SDP-CB1Z SDP評価ボード
- CN0240評価用ソフトウェア
- 電源:+6V(1A)、または+6V ACアダプタ
- 両電源:±15V(10mA)
- 最大負荷電流時の最大電圧が100mVのシャント抵抗
- ソース電圧と電子負荷
評価開始にあたって
CN0218評価用ソフトウェア・ディスクをPCのCDドライブにセットして評価用ソフトウェアをロードします。マイコンピュータを使って評価用ソフトウェアのディスクが置かれたドライブを探し、Readmeファイルを開きます。Readmeファイルに含まれているインストール手順および評価用ソフトウェアの使用方法に関する指示に従います。
機能ブロック図
回路ブロック図についてはこの回路ノートの図1を、回路図についてはPDFファイルEVAL-CN0240-SDPZ-SCHをご覧ください。このファイルは、CN0240設計支援パッケージに含まれています。
セットアップ
EVAL-CN0240-SDPZ回路ボードの120ピン・コネクタをEVAL-SDP-CB1Z評価(SDP)ボードの「CON A」と記されたコネクタに接続します。120ピン・コネクタの両端にある穴を利用し、ナイロン製の固定用部品を使って2枚の基板をしっかりと固定します。
図1に示されているように、負荷を接地したJ4入力端子の両端にシャント抵抗(RSHUNT)を接続します。電源スイッチをオフにして、ボード上の「+6V」と記されたピンと「GND」と記されたピンに、+6V電源を接続します。+6VのACアダプタがある場合は、ボード上のACアダプタ用ジャックに接続して、+6V電源の代わりに使用することができます。SDPボードに付属しているUSBケーブルをPCのUSBポートに接続します。注意:この時点では、USBケーブルはSDPボードのミニUSBコネクタにまだ接続しないでください。
適正な電圧レベルと動作を保証するように、システム・グラウンドと絶縁されたPCBグラウンドを接続することが重要です。テスト・ポイント31と32から、この接続を適切に行うのに必要なGND_ISOにアクセスすることができます。
最後に、コネクタJ4に高電圧を印加する前に、±15V電源(J5)が正しく接続されてオン状態になっていることを確かめます。この電源が作動していない場合、高電圧によってU2、AD629、およびPCB上のその他いくつかの部品が損傷する可能性があります。
テスト
EVAL-CN0240-SDPZ回路ボードに接続された+6V電源(またはACアダプタ)をオンにします。EVAL-CN0240-SDPZボードのU12 3端子スクリュー・コネクタに±15V電源を接続します。評価用ソフトウェアを起動し、PCからのUSBケーブルをSDPボードのミニUSBコネクタに接続します。
USBによる通信が確立されると、SDPボードを使ってEVAL-CN0240-SDPZボードとの間のシリアル・データの送受信およびキャプチャを行うことができます。データは電子負荷の変化によるさまざまな負荷電流の値として記録することができます。
SDPボードについては、SDP User Guideを参照してください。

