MAX1858A

最終販売

シーケンス/プリバイアススタートアップおよびPOR付き、デュアル180°逆位相ステップダウンコントローラ

利用上の注意

本データシートの英語以外の言語への翻訳はユーザの便宜のために提供されるものであり、リビジョンが古い場合があります。最新の内容については、必ず最新の英語版をご参照ください。

なお、日本語版のデータシートは基本的に「Rev.0」(リビジョン0)で作成されています。そのため、英語版が後に改訂され、複数製品のデータシートがひとつに統一された場合、同じ「Rev.0」の日本語版のデータシートが異なる製品のデータシートとして表示されることがあります。たとえば、「ADM3307E」の場合、日本語データシートをクリックすると「ADM3311E」が表示されます。これは、英語版のデータシートが複数の製品で共有できるように1本化され、「ADM3307E/ADM3310E/ADM3311E/ADM3312E/ADM3315E」(Rev.J)と改訂されたからで、決して誤ってリンクが張られているわけではありません。和文化されたデータシートを少しでも有効に活用していただくためにこのような方法をとっておりますので、ご了解ください。

アナログ・デバイセズ社は、提供する情報が正確で信頼できるものであることを期していますが、その情報の利用に関して、あるいはその利用によって生じる第三者の特許やその他の権利の侵害に関して一切の責任を負いません。また、アナログ・デバイセズ社の特許または特許の権利の使用を明示的または暗示的に許諾するものでもありません。仕様は予告なしに変更する場合があります。本紙記載の商標および登録商標は、各社の所有に属します。

Viewing:

製品情報

  • 入力電源範囲:4.5V~23V
  • 出力電圧範囲:0V~18V (最大10A)
  • 調整可能な無損失フォールドバック電流制限
  • 可変スイッチング周波数:100kHz~600kHz
  • 外部同期を選択可能
  • マスタ/スレーブ同期用クロック出力
  • 4 x 90°位相差ステップダウンコンバータ(2個のコントローラを使用、図7)
  • プリバイアス起動(MAX1875A/MAX1876A)
  • 電源シーケンス動作(MAX1858A)
  • /RST出力最小遅延:140ms (MAX1858A/MAX1876A)
  • 固定周波数パルス幅変調(PWM)動作

デュアル同期ステップダウンコントローラのMAX1858A/MAX1875A/MAX1876Aは、4.5V~23Vの入力電源から2つの出力を生成します。各出力は1V以下から18Vまでの範囲で可変で、10A以上の負荷を供給します。入力電圧リップルおよび総RMS入力リップル電流は、同期180°逆位相動作によって低減されます。

スイッチング周波数は、外付け抵抗によって100kHz~600kHzの範囲で調整することができます。また、別のMAX1858A/MAX1875A/MAX1876Aまたはシステムクロックが生成する外部からのクロックにコントローラを同期させることができます。さらに、別のコントローラと同期を取るために、同相または90°位相差クロック信号を生成するように1個のMAX1858A/MAX1875A/MAX1876Aを設定することができます。これによって、各出力が90°位相シフトした、インターリーブされた2相、または4相システムとして2個のコントローラを動作させることができます。MAX1858A/MAX1875A/MAX1876Aは、ソフトスタートを備えています。また、MAX1858Aには、ファーストオン/ラストオフ電源シーケンスおよびソフトストップも装備されています。

MAX1858A/MAX1875A/MAX1876Aでは、ローサイドのMOSFETのオン抵抗を電流検出素子として利用しているため、電流検出抵抗が不要です。これによって、電流検出抵抗を必要とせずに、出力過負荷状態時や出力短絡障害時のDC-DC用部品の損傷が防止されます。可変フォールドバック電流制限によって、短絡状態時の電力損失が低減されます。MAX1858A/MAX1876Aは両出力がレギュレーションに達すると、システムに通知するパワーオンリセット(POR)出力を備えています。

MAX1858A/MAX1875A/MAX1876Aでは、入力電源を失ったとき、またはENがローに駆動されたときに、出力電圧が負にスイングしないようになっています。また、MAX1875A/MAX1876Aでは、出力を放電せずに、プリバイアス起動することも可能です。

MAX1858A/MAX1875A/MAX1876Aは、24ピンQSOPパッケージで提供されます。MAX1875やMAX1858の評価キットを使って、MAX1858A/MAX1875A/MAX1876Aを評価することができます。

アプリケーション

  • ブロードバンドルータ
  • デスクノートコンピュータ
  • DSP、ASIC、およびFPGA電源
  • ネットワーク電源
  • サーバ
  • セットトップボックス
  • テレコム電源

MAX1858A
シーケンス/プリバイアススタートアップおよびPOR付き、デュアル180°逆位相ステップダウンコントローラ
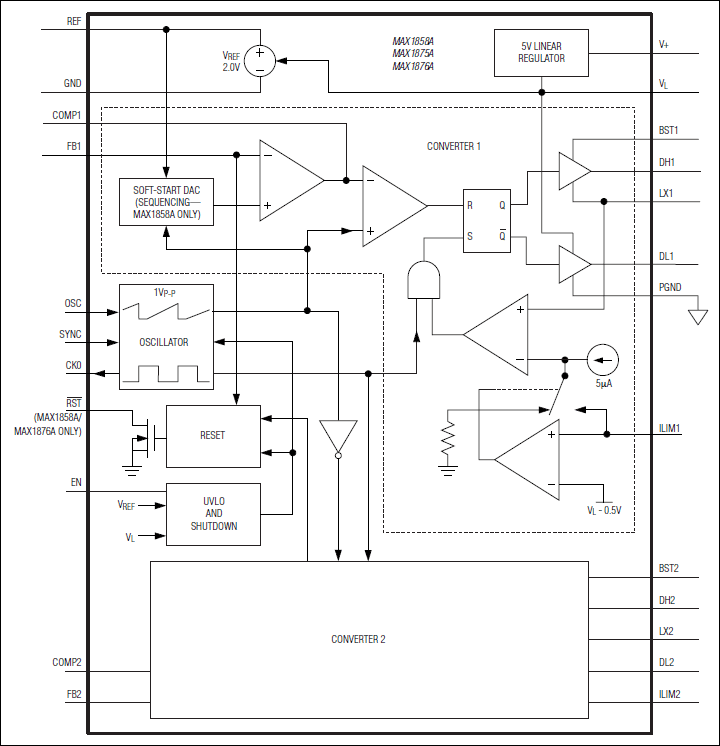
MAX1858A、MAX1875A、MAX1876A:ファンクションダイアグラム
myAnalogに追加

myAnalogの製品セクション(通知受け取り)、既存/新規プロジェクトに製品を追加する。

新規プロジェクトを作成
質問する
サポート

アナログ・デバイセズのサポート・ページはアナログ・デバイセズへのあらゆるご質問にお答えするワンストップ・ポータルです。


ドキュメント

さらに詳しく
myAnalogに追加

myAnalogのリソース・セクション、既存/新規プロジェクトにメディアを追加する。

新規プロジェクトを作成

ソフトウェア・リソース

必要なソフトウェア/ドライバが見つかりませんか?

ドライバ/ソフトウェアをリクエスト

最新のディスカッション

MAX1858Aに関するディスカッションはまだありません。意見を投稿しますか?

EngineerZone®でディスカッションを始める

最近表示した製品