MAX17117

製造中止

7チャネルスキャンドライバ、オペアンプ、およびLDO内蔵、内部スイッチブーストレギュレータ

GOA/GIPノートブックLCDパネルを駆動するのに最適な高集積ソリューションのMAX17117

利用上の注意

本データシートの英語以外の言語への翻訳はユーザの便宜のために提供されるものであり、リビジョンが古い場合があります。最新の内容については、必ず最新の英語版をご参照ください。

なお、日本語版のデータシートは基本的に「Rev.0」(リビジョン0)で作成されています。そのため、英語版が後に改訂され、複数製品のデータシートがひとつに統一された場合、同じ「Rev.0」の日本語版のデータシートが異なる製品のデータシートとして表示されることがあります。たとえば、「ADM3307E」の場合、日本語データシートをクリックすると「ADM3311E」が表示されます。これは、英語版のデータシートが複数の製品で共有できるように1本化され、「ADM3307E/ADM3310E/ADM3311E/ADM3312E/ADM3315E」(Rev.J)と改訂されたからで、決して誤ってリンクが張られているわけではありません。和文化されたデータシートを少しでも有効に活用していただくためにこのような方法をとっておりますので、ご了解ください。

アナログ・デバイセズ社は、提供する情報が正確で信頼できるものであることを期していますが、その情報の利用に関して、あるいはその利用によって生じる第三者の特許やその他の権利の侵害に関して一切の責任を負いません。また、アナログ・デバイセズ社の特許または特許の権利の使用を明示的または暗示的に許諾するものでもありません。仕様は予告なしに変更する場合があります。本紙記載の商標および登録商標は、各社の所有に属します。

Viewing:

製品情報

  • 入力電源電圧範囲:2.3V~5.5V
  • 1.2MHzの電流モードステップアップレギュレータ
    • 高速過渡応答
    • 高精度リファレンス:1%
    • 16V、2A、200mΩのMOSFET内蔵
    • 高効率:85%以上
    • 調整可能なサイクルごとの電流制限
  • 高性能オペアンプ
    • 出力短絡電流:200mA
    • スルーレート:40V/µs
    • -3dB帯域幅:16MHz
    • 低ドロップアウトリニアレギュレータ
    • 高精度出力電圧:1.0%
  • スキャンロジックを備えた高電圧ドライバ
    • 出力:+35V~-15V
    • 電圧振幅:40V (max)
    • ゲートシェーディング制御
  • 熱過負荷保護
  • 5mm x 5mmの32ピンTQFNパッケージ

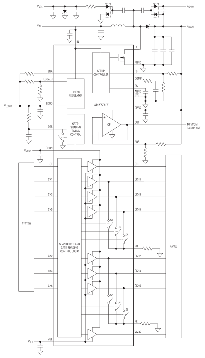
MAX17117は、高性能ステップアップレギュレータ、350mA低ドロップアウト(LDO)リニアレギュレータ、高速オペアンプ、およびゲートシェーディング制御を備えた高電圧レベルシフトスキャンドライバを内蔵しています。このデバイスは、薄膜トランジスタ(TFT)液晶ディスプレイ(LCD)アプリケーション用に最適化されています。

このステップアップDC-DCコンバータは、パネルソースドライバICに安定化電源電圧を供給します。高い1.2MHzスイッチング周波数によって、超小型インダクタとセラミックコンデンサを使用することができます。電流モード制御アーキテクチャによって、ソースドライバ負荷の標準的なパルス負荷に対して高速過渡応答を提供します。ステップアップレギュレータは、調整可能なソフトスタートおよび調整可能なサイクルごとの電流制限を特長としています。

大電流オペアンプは、LCDバックプレーン(VCOM)を駆動するように設計されています。このアンプは、大出力電流(±200mA typ)、高速スルーレート(40V/µs typ)、広帯域幅(16MHz typ)、およびレイルトゥレイル入力/出力を特長としています。

低電圧LDOリニアレギュレータは、0.8Ωのパス素子を内蔵し、最小で350mAを供給することができます。出力電圧は±1%以内と高精度です。

ゲートシェーディング制御を備えた高電圧レベルシフトスキャンドライバは、TFTパネルゲートドライバの駆動用に設計されています。その7つの出力は、+35V (max)~-15V (min)の間において、容量性負荷を振幅40V (max)で高速駆動することができます。

MAX17117は、薄型LCDパネル用の高さ0.8mm (max)の32ピンTQFNパッケージ(5mm x 5mm)で提供されます。

アプリケーション

  • ノートブックコンピュータのディスプレイ

MAX17117
7チャネルスキャンドライバ、オペアンプ、およびLDO内蔵、内部スイッチブーストレギュレータ
MAX17117:簡易動作回路
myAnalogに追加

myAnalogの製品セクション(通知受け取り)、既存/新規プロジェクトに製品を追加する。

新規プロジェクトを作成
質問する
サポート

アナログ・デバイセズのサポート・ページはアナログ・デバイセズへのあらゆるご質問にお答えするワンストップ・ポータルです。


ドキュメント

さらに詳しく
myAnalogに追加

myAnalogのリソース・セクション、既存/新規プロジェクトにメディアを追加する。

新規プロジェクトを作成

ソフトウェア・リソース

必要なソフトウェア/ドライバが見つかりませんか?

ドライバ/ソフトウェアをリクエスト

ハードウェア・エコシステム

製品モデル 製品ライフサイクル 詳細
オペアンプ(OPアンプ) 1
MAX17108 製造中止 10-Channel High-Voltage Scan Driver and VCOM Amplifier for TFT LCD Panels
スイッチング・レギュレータ & コントローラ 1
MAX17100 製造中止 Internal-Switch Boost Regulator with Integrated Scan Driver, VCOM Calibrator, and Op Amp for TFT LCDs
Modal heading
myAnalogに追加

myAnalogの製品セクション(通知受け取り)、既存/新規プロジェクトに製品を追加する。

新規プロジェクトを作成

最新のディスカッション

MAX17117に関するディスカッションはまだありません。意見を投稿しますか?

EngineerZone®でディスカッションを始める

最近表示した製品