概要
設計リソース
設計/統合ファイル
- Schematic
- Bill of Materials
- Gerber Files
- PADS Files
- Assembly Drawing
評価用ボード
型番に"Z"が付いているものは、RoHS対応製品です。 本回路の評価には以下の評価用ボードが必要です。
- EVAL-CFTL-6V-PWRZ ($23.01) Wall Power Supply for Eval Board
- EVAL-CN0218-SDPZ ($74.45) 500 V Common-Mode Voltage Current Monitor
- EVAL-SDP-CB1Z ($134.00) Eval Control Board SDP
デバイス・ドライバ
コンポーネントのデジタル・インターフェースとを介して通信するために使用されるCコードやFPGAコードなどのソフトウェアです。
AD7780 IIO Low Power Sigma-Delta ADC GitHub Linux Driver Source Code
機能と利点
- ハイサイド電流モニタリング
- 500Vまでの同相モード
- システムの他の部分から電気的に絶縁(ガルバニック・アイシレーション)
製品カテゴリ
マーケット & テクノロジー
使用されている製品
参考資料
-
CN0218 Software User Guide2018/10/18WIKI
-
MT-101: Decoupling Techniques2015/02/14PDF954 kB
-
MT-023: ADC Architectures IV: Sigma-Delta ADC Advanced Concepts and Applications2015/02/14PDF936 kB
-
MT-022: ADC Architectures III: Sigma-Delta ADC Basics2015/02/14PDF289 kB
-
MT-031: データ・コンバータのグラウンディングと、「AGND」および「DGND」に関する疑問の解消2009/03/20PDF144 kB
-
CN-0218: 500V 同相電圧電流モニタ2011/09/20PDF619 kB
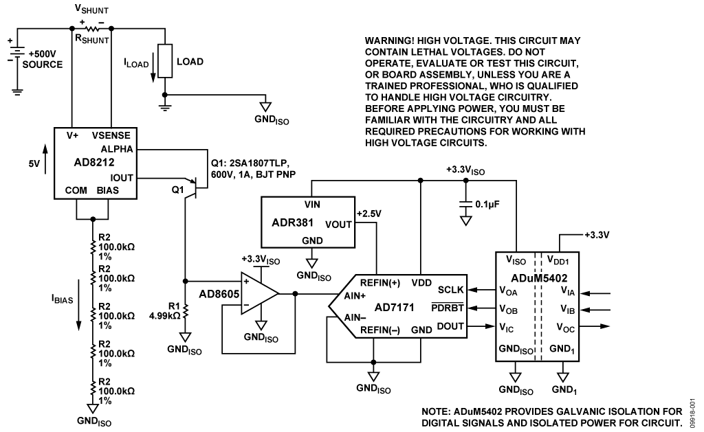
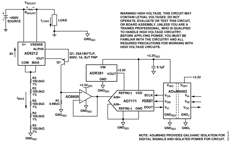
回路機能とその特長
図1に示す回路は、+500Vまでの高い正の同相DC電圧が存在するシステムで、電流を誤差0.2%以下でモニタします。負荷電流は(回路に外付けの)シャント抵抗を通って流れます。シャント抵抗の値は、シャント電圧が最大負荷電流時に約500 mVになるように選びます。

AD8212は外付けPNPトランジスタと共に使用すると、500 V以上の高い正同相電圧が上に乗った小さい差動入力電圧を高精度に増幅します。
回路は4チャンネル・アイソレータADuM5402 によって直流絶縁されます。この絶縁は回路を保護するだけでなく後段の回路を高同相電圧から絶縁します。デジタル・アイソレータADuM5402は出力データを絶縁するだけでなく、絶縁された+3.3 V電源を回路に供給します。
AD7171からの測定結果はデジタル・コードとして単純な2線、SPI互換のシリアル・インターフェースを通して提供されます。
この部品の組み合わせにより少数の部品数、低価格、低消費電力で高精度、高電圧、正レールの電流検出回路が得られます。
回路説明
この回路は最大負荷電流IMAXの時、フルスケール・シャント電圧が500 mVになるように設計されています。従って、シャント抵抗の値は、RSHUNT = (500 mV)/(IMAX)になります。
AD8212のプロセスは、ブレークダウン電圧限界が65 Vです。このため、同相電圧は65 V以下に保たなければなりません。しかし外付けPNP BJTトランジスタを使用する事により、(トランジスタのブレークダウン電圧の助けにより)同相電圧範囲を500 V以上に高くする事ができます。

AD8212専用の電源はありません。代わりに、図2に示すように内蔵5Vシリーズ・レギュレータを利用して、基本的に500 V同相電圧からAD8212自身を"フローティング"する事により5 V電源を作っています。このレギュレータにより、確実に全端子で最も低いCOM (ピン2)が電源電圧(V+)より常に5V低くなります。
この動作モードで、AD8212回路の電源電流((IBIAS)は、一意に電源範囲と選んだ抵抗RBIAS の値によって決まります。たとえば、 V+ = 500 V, and RBIAS = 500 kΩ,
IBIAS = (500 V −5 V)/RBIAS = 990 μA,
この高電圧モードで、IBIASは200 µA ~ 1 mAの間にする必要があります。これによりバイアス回路がアクティブになり、デバイスが適正な動作を行います。
500 kΩバイアス抵抗(5 × R2)は1つ1つが100kΩの抵抗5個で形成されている事に注目してください。これは抵抗を電圧破壊から保護するためです。抵抗ストリング直下のグラウンド・プレーンを削除する事によりさらにブレークダウン保護を強化する事ができます。
外付けシャント抵抗を流れる負荷電流により、AD8212の入力端子で電圧が発生します。内蔵アンプA1は、アンプA1の反転入力と非反転入力の電位が等しくなるように、トランジスタQ1を制御して抵抗R1に必要な電流を流します。
トランジスタQ1のエミッターを通る電流(IOUT)は入力電圧(VSENSE) と(すなわち)シャント抵抗(ILOAD)を通る負荷電流(RSHUNT)に比例します。出力電流(IOUT)は、外付け抵抗を使用する事により電圧に変換されます。その外付け抵抗の値はアプリケーションで要求される入力/ 出力ゲインに依存します。
AD8212の伝達関数は次式で表されます:
IOUT = gm × VSENSE
VSENSE = ILOAD × RSHUNT
VOUT = IOUT × ROUT
VOUT = (VSENSE × ROUT)/1000 gm = 1000 μA/V
入力センス電圧は 0 V ~ 500 mVの固定範囲です。出力電圧範囲はROUTの値に従って調整できます。VSENSEが1 mV変化すると、IOUTは1 mA変化し、(抵抗1kΩを通過した時)VOUTが1 mV変化します。
図1の回路では、負荷抵抗は4.99kΩなので、ゲインが5になります。フルスケール入力電圧500 mVは出力2.5 Vになり、ADコンバータAD7171のフルスケール入力範囲に一致します。
AD8212の出力は高インピーダンス・ノードを駆動するようになっています。従って、もしコンバータとインターフェースする場合は、AD8212のゲインに影響しないように、ROUT両端の出力電圧をアンプでバッファする事をお勧めします。
ADR381とAD7171の電源電圧は、クワッド・アイソレータADuM5402内蔵の絶縁された電源出力(+3.3 VISO)から供給されている事に注意してください。
AD7171のリファレンス電圧は高精度バンド・ギャップ・リファレンスADR381から供給します。ADR381の初期精度は0.24%で、温度係数は5 ppm/°C typです。
AD7171のVDDとREFIN(+)の両方を3.3 V電源で動作させる事も出来ますが、分離したリファレンスを使用する事でより良い精度が得られます。十分なヘッドルームを得るために2.5 Vリファレンスを選んでいます。
AD7171ADコンバータに印加される入力電圧は、ADコンバータの出力でオフセット・バイナリ・コードに変換されます。ADuM5402によりDOUTデータ出力、SCLK入力とPDRST入力は絶縁されます。絶縁はオプションですが、故障発生の場合に後段デジタル回路を高同相電圧から保護するために推奨します。
出力コードはSDPハードウエア基板とLabVIEWソフトウェアを使ってPCで処理されます。
図3のグラフはテスト対象の回路が、全入力電圧範囲(0 mV ~ 500 mV)全体で誤差0.2%を達成している事を示しています。ADCの出力で観察したコード(LabVIEWによって記録されます)と誤差を考えないシステムに基づいて計算した理想コードを比較します。

プリント基板レイアウト時の考慮事項
高精度が要求される回路では、基板上の電源とグラウンド・リターンのレイアウトを注意深く行う事が重要です。PCBはアナログ部とデジタル部をできる限り分離してください。このPCBは大面積のグラウンド・プレーン層、電源プレーンと共に4層に積み重ねて構成されています。レイアウトとグラウンディングに関するさらに詳しい内容はMT-101 Tutorialをご覧ください。
AD7171とADuM5402に対する電源は、適切にノイズを抑制しリップルを削減するために、10 µF と 0.1 µFのコンデンサでデカップリングする必要があります。高周波でカップリングには低ESR値の0.1 µFコンデンサを使用し、可能な限り素子の近くに配置してください。すべての高周波数デカップリングにはセラミック・コンデンサを推奨します。
ADuM5402の1次・2次の間の絶縁間隙の検討には注意が必要です。EVAL-CN0188-SDPZ基板では表面層のすべてのレイアウトおよび部品をアイソレータの端より離して置き、それらをADuM5402のピンに配線する事によりこの距離を最大にしています。
電源ラインはできるだけ太いパターンにして低インピーダンス経路とし、電源ライン上のグリッチによる影響を軽減させる必要があります。クロックやその他の高速スイッチング・デジタル信号は、デジタル・グラウンドで基板上の他の部分からシールドする必要があります。
この回路ノートのための完全な設計支援パッケージはCN0218-DesignSupportに載っております。
バリエーション回路
正電源側のハイ・サイド検出には数多くのソリューションがあります。電流検出アンプ、ディファレンス・アンプ又はこれらの組み合わせを使ったICソリューションがあります。Analog Dialogue Vol.42 No.1「ハイサイド電流の検出」は電流検出とディファレンス・アンプの使用について述べています。
下記は電流検出の問題解決に役立つアナログ・デバイセズ製品にリンクします:
電流検出アンプ
ディファレンス・アンプ
計装アンプ / プログラマブル・ゲインアンプ

図4は+65 V以上の正同相電圧回路で双方向電流検出が必要な場合に使用する事ができる応用回路を示します。 回路にふたつのAD8212を使用する事により、充電電流と負荷電流をそれぞれ測定できます。VOUT1は ILOADがシャント抵抗を通して流れる時増加する事に注目してください。VOUT2はICHARGEがシャント抵抗を通して流れる時増加します。
回路の評価とテスト
注意!高電圧。この回路は非常に高い電圧を含んでいる可能性があります。高電圧回路の取り扱いについて認定され、訓練した専門家でなければ、この回路又は基板組み立て品を動作、評価又はテストしないでください。電源を入れる前に、回路と高電圧回路を取り扱うために必要なすべての注意に熟知していなければなりません。
この回路は回路基板(EVAL-CN0218-SDPZ)とシステム・デモ用プラットホーム(SDP) 評価基板(EVAL-SDP-CB1Z)を使用します。2つの基板には、迅速な回路性能の設定と評価を可能とする120ピン接合用コネクタがあります。EVAL-CN0218-SDPZ基板は(この回路ノートに記述されているように)評価対象の回路を含んでいます。そしてSDP評価基板は回路基板(EVAL-CN0218-SDPZ)からのデータを取り込むためにCN0218 評価ソフトウェアと共に使用します。
必要な装置
- USBポート付きWindows® XP又はWindows Vista®(32-bit)又は Windows® 7 (32-bit)対応のPC
- 回路評価基板(EVAL-CN0218-SDPZ)
- SDP評価基板EVAL-SDP-CB1Z
- CN0218評価ソフトウェア
- 電源電圧:+6 V 又は+6 V ”ACアダプタ”
- 最大負荷電流で最大電圧500 mVとなるシャント抵抗
- 電子負荷
動作の準備
CN0218評価ソフトウェア・ディスクをPCのCDドライブに挿入して評価ソフトウェアをロードしてください。”マイ コンピュタ”を使用して、評価ソフトウェア・ディスクのドライブを見つけ、Readmeファイルを開いてください。Readmeファイルに含まれているインストラクションに従って、評価ソフトウェアをインストールし、使用してください。
機能ブロック図
回路ブロック図についてはこの回路ノートの図1を、そして回路図については“EVAL-CN0218-SDPZ-SCH”pdfファイルをご覧ください。このファイルは、CN0218 Design Support Packageに含まれています。
セットアップ
回路基板(EVAL-CN0218-SDPZ)の120ピン・コネクタを評価(SDP)基板(EVAL-SDP-CB1Z)の“CON A” と表示されたコネクタに接続してください。120ピン・コネクタの末端にある穴を利用して2つの基板をしっかり固定するためにナイロン製留め具を使用する必要があります。
図1に示したように入力端子からグラウンドに対し負荷を接続し、入力端子間にシャント抵抗(RSHUNT)を接続してください。電源をオフにして、+6 V電源を基板の“+6 V” と “GND”と表示されているピンに接続してください。もし+6 V"ACアダプタ"があれば、基板上のジャック・コネクタに接続して+6 V電源電圧の代わりに使用する事ができます。SDP基板と共に供給するUSBケーブルをPCのUSBポートに接続してください。
注:この時にはまだUSBケーブルをSDP基板上のミニUSBコネクタには接続しないでください。
テスト
回路基板(EVAL-CN0218-SDPZ)に接続した+6 V電源(又はACアダプタ)に電源を供給してください。評価ソフトウェアを立ち上げ、PCからのUSBケーブルをSDP基板上のUSBミニ・コネクタに接続してください。
1度USB通信が確立されれば、回路基板(EVAL-CN0218-SDPZ)からのシリアル・データの送信、受信、取り込みを行うためにSDP基板を使用する事ができます。電子負荷をステップ状に変化させる事により、様々な値の負荷電流のデータを記録する事ができます。
データ取り込みのための評価ソフトウェアの使用方法についての情報と詳細はCN0218評価ソフトウェアのReadmeファイルに載っています。
SDP基板に関する情報はSDP User Guideに記載されています。

