MAX5951

製造中止

12V/5V入力バックPWMコントローラ

無損失の谷電流検出付き、1MHz、12V/5V入力バックPWMコントローラ

利用上の注意

本データシートの英語以外の言語への翻訳はユーザの便宜のために提供されるものであり、リビジョンが古い場合があります。最新の内容については、必ず最新の英語版をご参照ください。

なお、日本語版のデータシートは基本的に「Rev.0」(リビジョン0)で作成されています。そのため、英語版が後に改訂され、複数製品のデータシートがひとつに統一された場合、同じ「Rev.0」の日本語版のデータシートが異なる製品のデータシートとして表示されることがあります。たとえば、「ADM3307E」の場合、日本語データシートをクリックすると「ADM3311E」が表示されます。これは、英語版のデータシートが複数の製品で共有できるように1本化され、「ADM3307E/ADM3310E/ADM3311E/ADM3312E/ADM3315E」(Rev.J)と改訂されたからで、決して誤ってリンクが張られているわけではありません。和文化されたデータシートを少しでも有効に活用していただくためにこのような方法をとっておりますので、ご了解ください。

アナログ・デバイセズ社は、提供する情報が正確で信頼できるものであることを期していますが、その情報の利用に関して、あるいはその利用によって生じる第三者の特許やその他の権利の侵害に関して一切の責任を負いません。また、アナログ・デバイセズ社の特許または特許の権利の使用を明示的または暗示的に許諾するものでもありません。仕様は予告なしに変更する場合があります。本紙記載の商標および登録商標は、各社の所有に属します。

Viewing:

製品情報

  • 入力電圧範囲:8V~16V、または5V ±10%
  • 無損失、谷電流モード電流検出
  • 可変出力電圧:0.8V~5.5V
  • 電圧モード制御
  • 外部補償でフレキシビリティを最大化
  • デジタルソフトスタート
  • シーケンスまたはレシオメトリックトラッキング
  • 起動同期
  • プログラマブルなPGOOD出力
  • 可変スイッチング周波数:100kHz~1MHz
  • 外部周波数同期可能
  • SYNCINおよびSYNCOUTで180°逆位相動作が可能
  • 熱シャットダウンおよび短絡保護
  • 5mm x 5mmの省スペース32ピンTQFNパッケージ
  • MAX5951は、12Vパルス幅変調(PWM)、ステップダウンDC-DCコントローラです。このデバイスは8V~16Vの入力電圧範囲または5V ±10%で動作し、0.8V~5.5Vの可変出力を供給します。このデバイスは、優れた負荷およびラインレギュレーションで最大10Aの負荷電流を供給します。

    MAX5951のPWM部はノイズ耐性が向上する電圧モード制御方式を採用し、外部補償を行って範囲の広いインダクタ値とコンデンサタイプによって最高のフレキシビリティを提供します。このデバイスは、100kHz~1MHzの範囲でプログラマブルな固定スイッチング周波数で動作し、SYNCIN入力を通じて外部クロック信号と同期させることができます。このデバイスは、低電圧ロックアウト(UVLO)とディジタルソフトスタートを内蔵しています。保護機能としては、無損失の谷電流モード電流制限、ヒカップモード出力短絡保護、および熱シャットダウンなどがあります。

    MAX5951は省スペース、5mm x 5mmの32ピンTQFNパッケージで提供され、-40℃~+85℃の拡張温度範囲での動作が保証されています。ホットスワップ付きのピンコンパチブルのPWMコントローラについては、MAX5950のデータシートを参照してください。

    アプリケーション

    • 基地局
    • ブレードサーバ
    • 汎用12Vまたは5V入力PWMコントローラ
    • PCIe® ExpressModule
    • RAID
    • ワークステーション

    MAX5951
    12V/5V入力バックPWMコントローラ
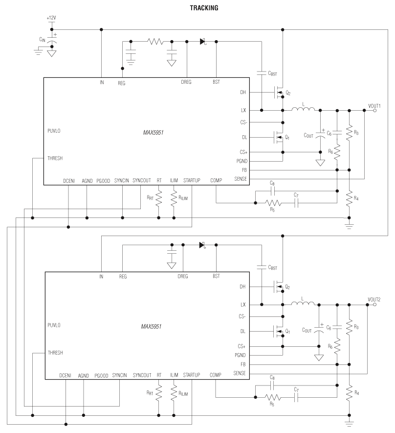
    MAX5951:標準動作回路
    myAnalogに追加

    myAnalogの製品セクション(通知受け取り)、既存/新規プロジェクトに製品を追加する。

    新規プロジェクトを作成
    質問する
    サポート

    アナログ・デバイセズのサポート・ページはアナログ・デバイセズへのあらゆるご質問にお答えするワンストップ・ポータルです。


    ドキュメント

    さらに詳しく
    myAnalogに追加

    myAnalogのリソース・セクション、既存/新規プロジェクトにメディアを追加する。

    新規プロジェクトを作成

    ソフトウェア・リソース

    必要なソフトウェア/ドライバが見つかりませんか?

    ドライバ/ソフトウェアをリクエスト

    最新のディスカッション

    MAX5951に関するディスカッションはまだありません。意見を投稿しますか?

    EngineerZone®でディスカッションを始める

    最近表示した製品