MAX1907A

製造中

電圧ポジショニングされたCPUコア電源(IMVP-IV)用、Quick-PWMマスタコントローラ

IMVP-IV用、シングルフェーズCPUコントローラ

利用上の注意

本データシートの英語以外の言語への翻訳はユーザの便宜のために提供されるものであり、リビジョンが古い場合があります。最新の内容については、必ず最新の英語版をご参照ください。

なお、日本語版のデータシートは基本的に「Rev.0」(リビジョン0)で作成されています。そのため、英語版が後に改訂され、複数製品のデータシートがひとつに統一された場合、同じ「Rev.0」の日本語版のデータシートが異なる製品のデータシートとして表示されることがあります。たとえば、「ADM3307E」の場合、日本語データシートをクリックすると「ADM3311E」が表示されます。これは、英語版のデータシートが複数の製品で共有できるように1本化され、「ADM3307E/ADM3310E/ADM3311E/ADM3312E/ADM3315E」(Rev.J)と改訂されたからで、決して誤ってリンクが張られているわけではありません。和文化されたデータシートを少しでも有効に活用していただくためにこのような方法をとっておりますので、ご了解ください。

アナログ・デバイセズ社は、提供する情報が正確で信頼できるものであることを期していますが、その情報の利用に関して、あるいはその利用によって生じる第三者の特許やその他の権利の侵害に関して一切の責任を負いません。また、アナログ・デバイセズ社の特許または特許の権利の使用を明示的または暗示的に許諾するものでもありません。仕様は予告なしに変更する場合があります。本紙記載の商標および登録商標は、各社の所有に属します。

Viewing:

製品情報

  • Quick-PWMマスタコントローラ
  • スレーブコントローラ(MAX1980)を使ってマルチフェーズ変換
  • 利得およびオフセットを調節可能なアクティブ電圧ポジショニング
  • 可変スルーレート制御
  • VOUT精度(全入力、負荷、および温度範囲):±0.75%
  • 6ビットDAC内蔵(16mVステップ)
  • 可変出力範囲:0.700V~1.708V
  • 選択可能なスイッチング周波数:200kHz/300kHz/550kHz/1000kHz
  • バッテリ入力電圧範囲:2V~28V
  • 大型同期整流MOSFETを駆動
  • 出力過電圧保護(MAX1907Aのみ)
  • 低電圧および過熱障害保護
  • 電源シーケンシングおよび選択可能な起動電圧
  • 薄型40ピンTQFNパッケージ(6mm x 6mm)

MAX1907A/MAX1981Aは、IMVP-IV™ CPUコア電源用、シングルフェーズ、Quick-PWM™マスタコントローラです。Quick-PWMスレーブコントローラ(MAX1980)を使用することによって、マルチフェーズでの動作が可能となります。マルチフェーズ動作は、入力リップル電流の要件を緩和し、出力電圧リップルを低減すると同時に、部品選定およびレイアウトを容易にします。MAX1907A/MAX1981Aは、利得およびオフセットを調節可能なアクティブ電圧ポジショニングを備えており、消費電力と大出力容量の条件を緩和します。

MAX1907A/MAX1981Aは、バッテリから直接降圧してコア電圧を生成するアプリケーションと、5Vのシステム電源を使用してコア電圧を生成するアプリケーションの2種類の異なるノートブックCPUコアアプリケーションを対象としています。これらのデバイスは、この1段変換方式によって、高電圧バッテリから直接の降圧を行い、最大限の効率を実現します。また、より高いスイッチング周波数で(バッテリの代わりに5Vのシステム電源から降圧する) 2段変換方式では、最小限の物理サイズを提供します。

MAX1907A/MAX1981Aは、IMVP-IV規格を満足しており、システム内のVCCPおよびVCCMCHレールからのCPUパワーグッド信号にインタフェースするロジックを備えています。レギュレータは、自動的にIntel指定の起動電圧まで上昇させる、立上りシーケンスを特長としています。MAX1907A/MAX1981Aは、起動電圧(B0~B2)およびサスペンド電圧(S0~S2)設定のための独立した4レベルのロジック入力を備えています。

MAX1907A/MAX1981Aは、出力低電圧保護、過熱保護、およびシステムパワーOK (SYSPOK)入/出力を備えています。MAX1907A/MAX1981Aは、これらの保護機能のいずれかが障害を検出すると、即時にシャットダウンします。さらに、MAX1907Aは、過電圧保護も備えています。

MAX1907A/MAX1981Aは、40ピンTQFNパッケージで提供されています。

アプリケーション

  • サーバ/デスクトップコンピュータ
  • 電圧ポジションされたステップダウンコンバータ

MAX1907A
電圧ポジショニングされたCPUコア電源(IMVP-IV)用、Quick-PWMマスタコントローラ
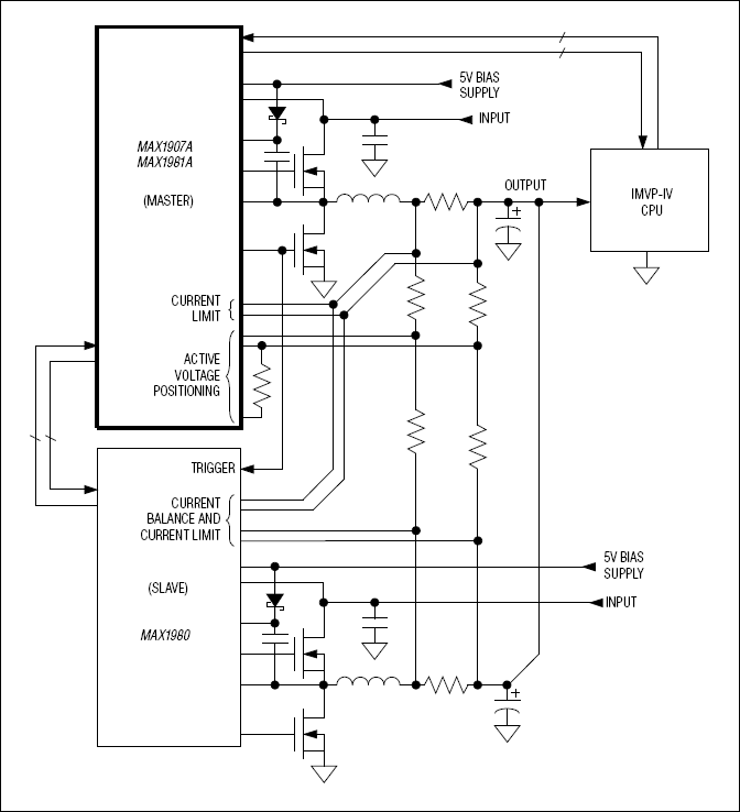
MAX1907A/MAX1981A:標準動作回路
myAnalogに追加

myAnalogの製品セクション(通知受け取り)、既存/新規プロジェクトに製品を追加する。

新規プロジェクトを作成
質問する
サポート

アナログ・デバイセズのサポート・ページはアナログ・デバイセズへのあらゆるご質問にお答えするワンストップ・ポータルです。


ドキュメント

さらに詳しく
myAnalogに追加

myAnalogのリソース・セクション、既存/新規プロジェクトにメディアを追加する。

新規プロジェクトを作成

ソフトウェア・リソース

必要なソフトウェア/ドライバが見つかりませんか?

ドライバ/ソフトウェアをリクエスト

ハードウェア・エコシステム

製品モデル 製品ライフサイクル 詳細
ファンスピード & 熱電クーラー(TEC)コントローラ 1
MAX8796 製造中 1-Phase, Quick-PWM Intel IMVP-6/GMCH Controllers
Modal heading
myAnalogに追加

myAnalogの製品セクション(通知受け取り)、既存/新規プロジェクトに製品を追加する。

新規プロジェクトを作成

最新のディスカッション

MAX1907Aに関するディスカッションはまだありません。意見を投稿しますか?

EngineerZone®でディスカッションを始める

最近表示した製品