MAX5951

Obsolete

12V/5V Input Buck PWM Controller

1MHz, 12V/5V Input Buck PWM Controller with Lossless Valley Current Sensing

Viewing:

Overview

  • 8V to 16V or 5V ±10% Input-Voltage Range
  • Lossless Valley-Mode Current Sensing
  • Output Voltage Adjustable from 0.8V to 5.5V
  • Voltage-Mode Control
  • External Compensation for Maximum Flexibility
  • Digital Soft-Start
  • Sequencing or Ratiometric Tracking
  • Startup Synchronization
  • Programmable PGOOD Output
  • Programmable Switching Frequency from 100kHz to 1MHz
  • External Frequency Synchronization
  • SYNCIN and SYNCOUT Enable 180° Out-of-Phase Operation
  • Thermal Shutdown and Short-Circuit Protection
  • Space-Saving 5mm x 5mm, 32-Pin TQFN Package
  • The MAX5951 is a 12V pulse-width modulated (PWM), step-down, DC-DC controller. The device operates over the input voltage range of 8V to 16V or 5V ±10%, and provides an adjustable output from 0.8V to 5.5V. The device delivers up to 10A of load current with excellent load-and-line regulation.

    The MAX5951 PWM section utilizes a voltage-mode control scheme for good noise immunity and offers external compensation, allowing for maximum flexibility with a wide selection of inductor values and capacitor types. The device operates at a fixed switching frequency that is programmable from 100kHz to 1MHz and can be synchronized to an external clock signal though the SYNCIN input. The device includes undervoltage lockout (UVLO) and digital soft-start. Protection features include lossless valley-mode current limit, hiccup-mode output short-circuit protection, and thermal shutdown.

    The MAX5951 is available in a space-saving 32-pin, 5mm x 5mm thin QFN package and is specified for operation over the -40°C to +85°C extended temperature range. Refer to the MAX5950 data sheet for a pin-compatible PWM controller with hot swap.

    Applications

    • Base Stations
    • Blade Servers
    • General 12V or 5V Input PWM Controllers
    • PCIe® ExpressModule™
    • RAID
    • Work Stations

    MAX5951
    12V/5V Input Buck PWM Controller
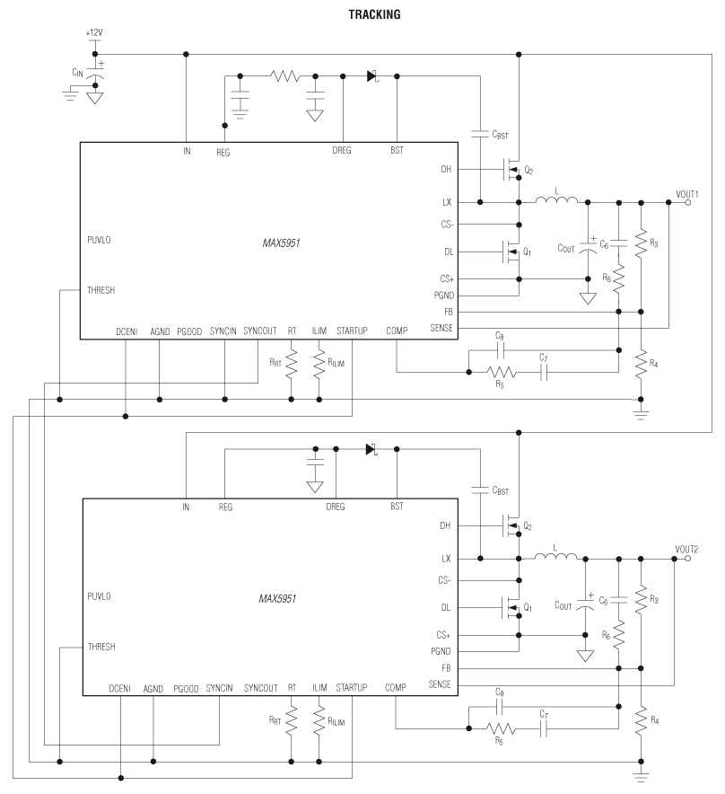
    MAX5951: Typical Operating Circuit
    Add to myAnalog

    Add product to the Products section of myAnalog (to receive notifications), to an existing project or to a new project.

    Create New Project
    Ask a Question

    Documentation

    Learn More
    Add to myAnalog

    Add media to the Resources section of myAnalog, to an existing project or to a new project.

    Create New Project

    Software Resources

    Can't find the software or driver you need?

    Request a Driver/Software

    Latest Discussions

    No discussions on MAX5951 yet. Have something to say?

    Start a Discussion on EngineerZone®

    Recently Viewed