ADATE334

RECOMMENDED FOR NEW DESIGNS

2.3 GHz Dual Integrated DCL with PPMU, Level Setting DACs, and On-Chip Calibration Registers

Viewing:

Overview

  • 2.3 GHz, 4.6 Gbps maximum toggle rate
  • DCL disable mode (low leakage typically <5 nA)
  • 2 W power dissipation per channel (high voltage driver active)
  • Integrated 16-bit DACs with offset and gain correction
  • High voltage driver
    • 3-level driver with high-Z and reflection clamps
    • Voltage range: −1.5 V to +7.0 V
    • Precision trimmed output resistance
    • Functional amplitude (VIH − VIL, unterminated swing): 0.05 V (minimum) to 8.5 V (maximum)
    • 400 ps minimum pulse width, 2.0 V programmed swing
    • 25 ps deterministic jitter, 1 ps random jitter
  • Low voltage driver
    • Multilevel voltage range: −1.5 V to +6.5 V
    • Terminated swings of 25 mV p-p to 600 mV p-p into 50 Ω
    • 215 ps minimum pulse width, 1.2 V programmed swing
    • 20 ps deterministic jitter, 1 ps random jitter
  • Comparator
    • Normal window (NWC), differential mode (DMC), and zero-crossing (ZCC)
    • Voltage range: −1.5 V to +6.5 V
    • <60 ps ERT/EFT NWC 1.0V, terminated
  • Active load: ±25 mA current range
  • Per pin PPMU
    • Force voltage and compliance range: −1.5 V to +6.5 V
    • 5 current ranges (Range A to Range E)
      • ±60 mA, ±1 mA, ±100 μA, ±10 μA, and ±2 μA
    • Dedicated go/no go comparators
  • DC levels
    • Fully integrated and dedicated 16-bit DACs
    • On-chip gain and offset calibration registers with automatic add/multiply function
  • On-chip temperature sensor, OVD alarms, temperature alarm, and relay driver functions
  • 9 mm × 9 mm, 121-ball CSP_BGA

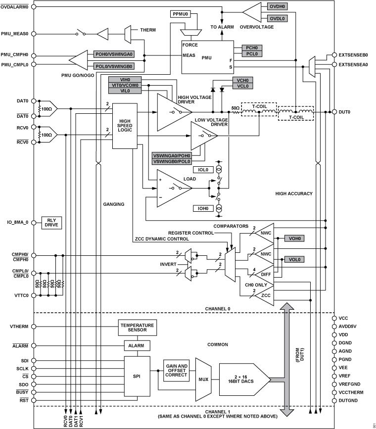
The ADATE334 is a complete dual-channel automatic test equipment (ATE) solution that performs the pin electronics functions of a driver, comparator, and active load (DCL), and a four-quadrant per pin parametric measurement unit (PPMU). Dedicated, 16-bit DACs with on-chip calibration registers provide all necessary dc levels for device operation.

The high voltage driver features three active states: high mode, low mode, and terminate mode, as well as a high impedance inhibit state. The inhibit state, in conjunction with the integrated dynamic clamps, facilitates significant attenuation of transmission line reflections when the driver is not actively terminating the line. The open-circuit drive capability is −1.5 V to +7.0 V to accommodate a wide range of ATE and instrumentation applications.

The low voltage driver, working in conjunction with the high voltage driver, can provide 25 mV p-p to 600 mV p-p signals at up to 4.6 Gbps in a 50 Ω environment.

The ADATE334 can be used either as a dual, single-ended pin electronics channel or as a single differential channel. In addition to per-channel, high speed window comparators, the ADATE334 provides a programmable threshold differential comparator for differential ATE applications and a zero-crossing comparator.

All dc levels for DCL and PPMU functions are generated by dedicated, on-chip, 16-bit DACs. To facilitate accurate level programming, the ADATE334 includes an integrated calibration function that corrects gain and offset errors of each functional block. Correction coefficients can be stored on-chip, and any values written to the DACs automatically adjust using the appropriate correction factors.

The ADATE334 uses a serial programmable interface (SPI) bus to program all functional blocks, DACs, and on-chip calibration constants. The ADATE334 has an on-chip temperature sensor to monitor temperature and overvoltage and undervoltage alarms that monitor and report any output pin or transient PPMU voltage faults that can occur during operation. The ADATE334 also provides a per channel, open-drain relay driver.

For more information on the ADATE334, contact ADATE334@analog.com.

APPLICATIONS

  • ATE
  • Semiconductor and board test systems
  • Instrumentation and characterization equipment

ADATE334
2.3 GHz Dual Integrated DCL with PPMU, Level Setting DACs, and On-Chip Calibration Registers
ADATE334 Functional Block Diagram ADATE334 Pin Configuration
Add to myAnalog

Add product to the Products section of myAnalog (to receive notifications), to an existing project or to a new project.

Create New Project
Ask a Question

Documentation

Data Sheet 1

Application Note 1

Request an NDA

Complete documentation is available upon completion of a Non-Disclosure Agreement (NDA) (pdf). Send your completed forms, project details, company information and contact by e-mail to ADATE334@analog.com. Additional support is available from your Analog Devices local sales.

Learn More
Add to myAnalog

Add media to the Resources section of myAnalog, to an existing project or to a new project.

Create New Project

Evaluation Kits

eval board
EVAL-ADATE334

Evaluating the ADATE334 2.3 GHz Dual Integrated DCL with PPMU, Level Setting DACs, and On-Chip Calibration Registers

Features and Benefits

  • Full-features evaluation board for the ADATE334
  • Supply voltages: +15 V and −15 V, on-board voltage regulators
  • Breakout signal inputs and outputs through SMA connectors
  • Differential pairs provided with 50 Ω controlled impedance traces with equal lengths
  • LED indicators for read and write data
  • PC software for control through USB

Complete documentation is available upon completion of a Non-Disclosure Agreement (NDA) (pdf). Send your completed forms, project details, company information and contact by e-mail to ADATE334@analog.com. Additional support is available from your Analog Devices local sales.

Product Details

The EVAL-ADATE334EBZ is a full featured evaluation board designed to allow the user to simply evaluate all features of the ADATE334 dual integrated driver, comparator, and active load (DCL), and a four-quadrant per pin parametric measurement unit (PPMU). The EVAL-ADATE334EBZ features breakout connections through the Subminiature Version A (SMA) terminals for all the signal inputs and outputs. The differential pairs are provided with 50 Ω controlled impedance traces with equal lengths.

The EVAL-ADATE334EBZ only accepts +15 V and −15 V supplies, and the on-board regulators provide the required device supplies. The EVAL-ADATE334EBZ can be controlled through the on-board connectors or through the USB port of a Windows-based PC using the ADATE334 evaluation board software. The default setup is for control through the USB port. Communication with the ADATE334 evaluation board software is through the USB, and the light emitting diode (LED) indicators on the EVAL-ADATE334EBZ provide displays for the read and write data.

The ADATE334 data sheet provides full details on all the functionalities of the ADATE334 device, as well as the information on each of the registers within the ADATE334, and must be consulted when using the EVAL-ADATE334EBZ.

EVAL-ADATE334
Evaluating the ADATE334 2.3 GHz Dual Integrated DCL with PPMU, Level Setting DACs, and On-Chip Calibration Registers
EVAL-ADATE334EBZ Evaluation Board EVAL-ADATE334EBZ Evaluation Board - Top View EVAL-ADATE334EBZ Evaluation Board - Bottom View

Latest Discussions

Recently Viewed