DS2152, DS2154 Clock Map
要約
Application note 354 provides a logical diagram of the clock map of the Analog DS2154 and DS2152 single chip transceivers (SCTs).
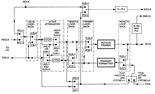
Figure 1 logically describes the clock map of the DS2152 and DS2154 Single Chip Transceivers. Although there is only one Jitter Attenuator, which can be placed in the receive or transmit path, two are shown for simplification and clarity.

Figure 1. Clock map.
Notes
The PAYLOAD loopback switch is not included on the DS2154.
| LTCA = Long Term Clock Average | ||
| RLB = Remote LoopBack | JAS = Jitter Attenuator Select | |
| FLB = Framer LoopBack | DJA = Disable Jitter Attenuator | |
| PLB = Payload LoopBack | RCL = Receive Carrier Loss | |
| LLB = Local Loopback | LOTCMC = Loss Of Transmit Clock Mux Control | |
| RXCLK = Recovered clock from LIU | ||
| TXCLK = Transmit rate clock for LIU | ||